GDC-J電磁高真空擋板閥

- 銷售:021-32051999
- 銷售:021-32050777
- 傳真:021-66099555
詳情介紹
- 產品介紹
- 服務承諾
- 訂貨流程
GDC-J型系列電磁高真空擋板閥是靠電磁力和彈簧復位力,用以打開或關閉的閥門,適用于真空系統中用以打開或隔斷氣流之用。當閥關閉時,允許閥板密封面上側承受大氣壓,下側為真空,在此狀態下接通電器控制盒電源后,閥板能正常開啟。
GDC-J型系列電磁高真空擋板閥適用的工作介質為空氣、非腐蝕性及不含顆粒灰塵的氣體。
主要技術性能
適用范圍(Pa) | 105~6.7x10-4 |
閥門漏率(Pa.L/S) | ≤6.7x10-4 |
適用溫度(℃) | -25~+40 |
線圈溫升(℃) | ≤65 |
開閉時間(S) | 3~5 |
電源電壓(V/Hz) | 220±10%/50 |
安裝方式 | 垂直 |
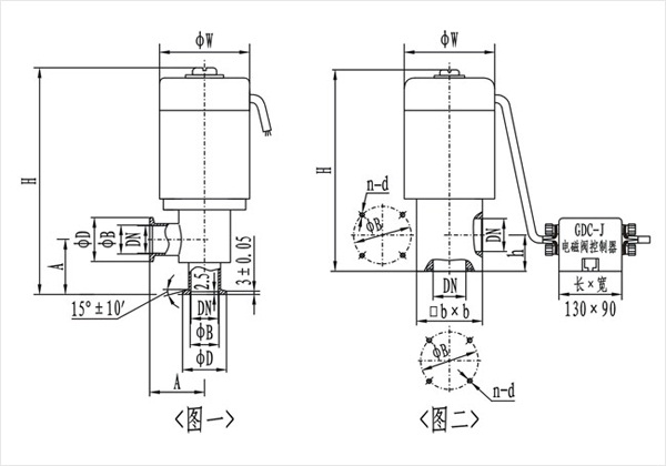
(圖一)(KF)連接及外形尺寸
型號 | 通徑(DN) | ΦW | ΦD | ΦB | H | A | 法蘭標準 |
GDC-J16A/KF | 16 | 68 | 30 | 17.2 | 186 | 40 | GB4982 |
GDC-J25A/KF | 25 | 82 | 40 | 26.2 | 193 | 50 | |
GDC-J40/KF | 40 | 110 | 55 | 41.2 | 270 | 65 | |
GDC-J50A/KF | 50 | 125 | 75 | 52.2 | 307 | 70 | / |
(圖二)連接及外形尺寸
型號 | 通徑(DN) | ΦW | ΦB | H | h | bxb | n-b | 法蘭標準 |
GDC-J16A | 16 | 68 | 42 | 165 | 28 | 48x48 | 4-M5 | JB919 |
GDC-J25A | 25 | 82 | 55 | 190 | 35 | 58x58 | 4-M6 | |
GDC-J32 | 32 | 92 | 64 | 217 | 40 | 68x68 | 4-M6 | |
GDC-J40 | 40 | 110 | 70 | 240 | 44 | 80x80 | 4-M6 | |
GDC-J50A | 50 | 125 | 90 | 285 | 56 | 95x95 | 4-M8 | |
GDC-J65 | 65 | 135 | 105 | 315 | 65 | 115x115 | 4-M8 | |
GDC-J80 | 80 | 165 | 125 | 358 | 75 | 140x140 | 4-M8 |
良好的品質、優良的服務 奇高為你創造更多價值!
“奇高閥門”的期望,不斷提升服務質量,精益求精,“真誠的服務”是“奇高”永恒的主題。“奇高”嚴格按照IS09001-2000 質量體系認證要求,質量嚴格把關, 責任到人,確保生產、銷售、服務的健康運行。加強與用戶溝通,竭誠為廣大客戶提供優良產品,貼心服務。特此我廠做出以下承諾:
產品標準:
產品嚴格按照中國GB、HG 標準和美國API等標準設計、制造、驗收。密封面硬度達到國家規定要求,寬度超過國家標準。
售前服務:
產品介紹,技術交流,非標產品設計,疑難解答。
售中服務:
守信合同,及時供貨,隨時保持與客戶聯系。 對特殊或復制的產品,我廠安排技術人員對用戶進行產品使用、故障排除
售后服務:
1、“奇高”牌產品品質期為自出廠起12個月,實行“三包”服務(包退、包換、保修)。
2、產品在使用中我廠定期組織技術、質檢人員進行訪問,征詢用戶對產品質量、 使用狀況、改進意見等方面的反饋, 以便進一步提高產品質量。
3、對用戶投訴質量問題,快速作出反應,售后服務人員在24-36小時(省外48小時)趕赴現場。
4、對售后服務,要求用戶填寫服務后的質量反饋信息表,并作出鑒定意見,以便提高奇高的服務質量。
1、客戶如對產品有特殊要求,須在訂貨合同中提供以下說明:
a、結構長度;
b、連接形式;
c、公稱直徑、全通徑、縮徑、管道尺寸;
d、運行介質及溫度、壓力范圍;
e、試驗、檢驗標準及其他要求
2、本廠可根據客戶特定要求配置各類驅動裝置。
3、如由客戶提供確定的閥門類型和型號時,客戶應正確說明其型號的含義和要求,在供需雙方理解一致的條件下簽訂合同。
4、期貨、訂貨的客戶請先來電函詳細告訴所需的閥門型號、規格、數量以及交貨時間、地點,并按總的30%預定金或全額貨款及時匯入我廠帳戶,其余貨款待發貨前匯入,以便及時安排發貨。
訂單流程:
1、客戶采購清單傳真至021-33872143,或來電咨詢 021-33872141
2、收到客戶采購清單,為客戶提供閥門型號選型與報價(價格清單)。
3、具體商定:交貨期、特殊要求等事宜。
訂貨須知:
1、客戶如對產品有特殊要求,須在訂貨合同中提供以下說明:
|
|||||
|
|||||
2、本廠可根據客戶特定要求配置各類驅動裝置。
|
|||||
3、如由客戶提供確定的閥門類型和型號時,客戶應正確說明其型號的含義和要求,在供需雙方理解一致的條件下簽訂合同。
|
|||||
4、期貨、訂貨的客戶請先來電函詳細告訴所需的閥門型號、規格、數量以及交貨時間、地點,并按總的30%預定金或全額貨款及時匯入我廠賬戶, 其余貨款待發貨前匯入,以便及時安排發貨。
|
售中服務:
守信合同,及時供貨,隨時保持與客戶聯系。
對特殊或復制的產品,我廠安排技術人員對用戶進行產品使用、故障排除
售后服務:
1、“奇高”產品品質期為自出廠起12個月,實行“三包”服務(包退、包換、保修)。
2、產品在使用中我廠定期組織技術、質檢人員進行訪問,征詢用戶對產品質量、使用狀況、改進意見等方面的反饋,
以便進一步提高產品質量。
3、對用戶投訴質量問題,快速作出反應,售后服務人員在24-36小時(省外48小時)趕赴現場。
4、對售后服務,要求用戶填寫服務后的質量反饋信息表,并作出鑒定意見,以便提高“奇高”的服務質量。
聲明 |
|