ZJHM氣動套筒調節閥

- 銷售:021-32051999
- 銷售:021-32050777
- 傳真:021-66099555
詳情介紹
- 產品介紹
- 服務承諾
- 訂貨流程
ZJHM氣動套筒調節閥形小、體輕、高性能、大容量,是符合IEC標準的新一代通用調節閥產品。它適用于一般流體介質和工藝條件的生產過程制系統。
本產品由新型的氣動多彈簧薄膜執行機構和低流阻套筒閥組成。特點如下:
1、采用平衡型芯、不平衡力小,允許壓差大,操作穩定。
2、閥芯導向面大,可改善由渦流和沖擊引起的振蕩,并減少損壞。
3、比普通單雙座調節閥噪聲降低10bd左右。
4、結構簡單,裝拆維修方便。
氣動套筒調節閥 主要技術參數
公稱通徑mm | 25 | 40 | 50 | 65 | 80 | 100 | 150 | 200 | 250 | 300 | 350 | 400 | ||||
閥座直徑mm | 25 | 32 | 40 | 50 | 65 | 80 | 100 | 125 | 150 | 200 | 250 | 300 | 可與本公司 | |||
額定流量 | 直線 | 11 | 17.6 | 27.5 | 44 | 69 | 110 | 176 | 275 | 440 | 690 | 1000 | 1600 | |||
等百分比 | 10 | 16 | 25 | 40 | 63 | 100 | 160 | 250 | 400 | 630 | 900 | 1440 | ||||
公稱壓力MPa | 0.6 1.6 4.0 6.4 | |||||||||||||||
行程mm | 16 | 25 | 40 | 60 | 100 | |||||||||||
流量特性 | 直線、等百分比、快開型 | |||||||||||||||
介質溫度℃ | -40~230℃(常溫型),散熱片式230~450℃(中溫型),特殊訂貨-100~600℃ | |||||||||||||||
法蘭標準 | 符合JB78-59、JB79-59標準,可按JB/79.1-94、JB/79.2-94、ANSI、JIS、DIN 等標準訂貨生產 | |||||||||||||||
閥體材質 | PN | 0.6,1.6 | WCB(ZG230-450) CF3CF8 CF8M | |||||||||||||
4.0,6.4 | WCB(ZG230-450)、ZG1Cr18Ni9Ti、ZG0Cr18Ni12Mo2Ti CF8 CF8M | |||||||||||||||
閥體型式 | 直通單座鑄造球型閥 | |||||||||||||||
閥芯材質 | 1Cr18Ni9、0Cr18Ni12Mo2Ti CF8 CF8M | |||||||||||||||
上閥蓋形式 | 普通式(常溫型)、熱片式(中溫型)、低溫型 | |||||||||||||||
可調比R | 50:1 | |||||||||||||||
氣源接頭 | M16×1.5 |
注:可為用戶提供ANSI,JPI,JIS法蘭的產品,其法蘭距按用戶需要確定。
氣動套筒調節閥 主要零件材料
零件名稱 | 材料 | 溫度范圍 |
閥體上閥蓋 | HT200 | -20~200℃ |
ZG230-450 | -40~450℃ | |
ZG1Cr18Ni9Ti | -250~550℃ | |
ZG0Cr18Ni12Mo2Ti | -40~600℃ | |
閥芯、閥座 | 1Cr18Ni9 | -250~550℃ |
0Cr18Ni12Mo2Ti | -250~550℃ | |
填 料 | 聚四氟乙烯 | -40~200℃ |
膜 片 | 丁晴橡膠夾增強滌淪織物 | |
壓縮彈簧 | 60Si2Mn | |
膜 蓋 | A3 |
氣動套筒調節閥 執行機構主要技術參數
型 號 | ZHA(B)-22 | ZHA(B)-23 | ZHA(B)-34 | ZHA(B)-45 |
you效面積cm2 | 350 | 350 | 560 | 900 |
行 程mm | 16 | 25 | 40 | 60 |
彈簧范圍KPa | 20~100(標準);40~200;80~240;20~60;60~100 |
氣動套筒調節閥 性能指標
項目 | 指標值 | 項目 | 指標值 | |||||
基本誤差% | 不帶定位器 | ±5.0 | 始 | 氣關 | 不帶定位器 | 始點 | ±5.0 | |
終點 | ±2.5 | |||||||
帶定位器 | ±1.0 | 帶定位器 | 始點 | ±1.0 | ||||
終點 | ±1.0 | |||||||
回差% | 不帶定位器 | 3.0 | 氣開 | 不帶定位器 | 始點 | ±2.5 | ||
終點 | ±5.0 | |||||||
帶定位器 | 1.0 | 帶定位器 | 始點 | ±1.0 | ||||
終點 | ±1.0 | |||||||
死區% | 不帶定位器 | 3.0 | ||||||
帶定位器 | 0.4 | 允許泄漏量L/h | 1×10-3× | |||||
額定行程偏差% | ±2.5 |
注:本產品執行GB/T4213-92國家標準。
氣動套筒調節閥 允許壓差
開關 | 執行 | 彈簧 | 氣源 | 需 | 公稱通徑(閥座直徑)mm | |||||||
25 | 40 | 50 | 65 | 80 | 100 | 150 | 200 | |||||
氣 | ZHA-22 | 20~100 | 0.14 | - | 3.00 | |||||||
ZHA-23 | 20~100 | 0.14 | - | 2.25 | 1.95 | |||||||
ZHA-34 | 20~100 | 0.14 | - | 2.36 | 2.04 | 1.67 | ||||||
ZHA-45 | 20~100 | 0.14 | - | 1.41 | 1.14 | |||||||
氣 | ZHA-22 | 20~100 | 0.14 | - | 1.5 | |||||||
ZHA-23 | 20~100 | 0.14 | - | 1.13 | 0.98 | |||||||
ZHA-34 | 20~100 | 0.14 | - | 1.18 | 1.02 | 0.84 | ||||||
ZHA-45 | 20~100 | 0.14 | - | 0.71 | 0.57 |
注:1、P-閥門定位器;R-壓力繼動器。
2、允許壓差為閥關閉P2=0狀態,△P的大值。
3、大壓差超過1.0MPa,閥塞、套筒表面堆焊硬質合金。
可配附件:
定位器、空氣過濾減壓器、保位閥、行程開關、閥位傳送器、電磁閥、手輪機構等
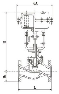
氣動套筒調節閥 主要外形尺寸
DN | L | H | H1 | 質量(kg) | φA | |||||||
PN16 | PN40 | PN64 | 普通 | 高溫 | PN6 | PN16 | PN40 | PN64 | PN6 | PN40 | ||
25 | 185 | 197 | 210 | 410 | 560 | 50 | 57 | 70 | 20 | 24 | 285 | |
40 | 222 | 235 | 251 | 455 | 620 | 65 | 75 | 85 | 26 | 35 | ||
50 | 254 | 267 | 286 | 457 | 627 | 70 | 82 | 90 | 30 | 40 | ||
65 | 276 | 292 | 311 | 610 | 790 | 80 | 92 | 100 | 47 | 66 | 360 | |
80 | 298 | 317 | 337 | 622 | 807 | 95 | 100 | 107 | 55 | 78 | ||
100 | 352 | 368 | 394 | 640 | 850 | 105 | 110 | 117 | 125 | 65 | 99 | |
150 | 451 | 473 | 508 | 870 | 1130 | 132 | 142 | 150 | 172 | 130 | 160 | 470 |
200 | 600 | 650 | 890 | 1150 | 160 | 170 | 187 | 207 | 175 | 250 | ||
250 | 730 | 775 | 1203 | 1523 | 187 | 202 | 225 | 235 | 350 | 470 | 580 | |
300 | 850 | 900 | 1234 | 1554 | 220 | 230 | 257 | 265 | 500 | 660 |
良好的品質、優良的服務 奇高為你創造更多價值!
“奇高閥門”的期望,不斷提升服務質量,精益求精,“真誠的服務”是“奇高”永恒的主題。“奇高”嚴格按照IS09001-2000 質量體系認證要求,質量嚴格把關, 責任到人,確保生產、銷售、服務的健康運行。加強與用戶溝通,竭誠為廣大客戶提供優良產品,貼心服務。特此我廠做出以下承諾:
產品標準:
產品嚴格按照中國GB、HG 標準和美國API等標準設計、制造、驗收。密封面硬度達到國家規定要求,寬度超過國家標準。
售前服務:
產品介紹,技術交流,非標產品設計,疑難解答。
售中服務:
守信合同,及時供貨,隨時保持與客戶聯系。 對特殊或復制的產品,我廠安排技術人員對用戶進行產品使用、故障排除
售后服務:
1、“奇高”牌產品品質期為自出廠起12個月,實行“三包”服務(包退、包換、保修)。
2、產品在使用中我廠定期組織技術、質檢人員進行訪問,征詢用戶對產品質量、 使用狀況、改進意見等方面的反饋, 以便進一步提高產品質量。
3、對用戶投訴質量問題,快速作出反應,售后服務人員在24-36小時(省外48小時)趕赴現場。
4、對售后服務,要求用戶填寫服務后的質量反饋信息表,并作出鑒定意見,以便提高奇高的服務質量。
1、客戶如對產品有特殊要求,須在訂貨合同中提供以下說明:
a、結構長度;
b、連接形式;
c、公稱直徑、全通徑、縮徑、管道尺寸;
d、運行介質及溫度、壓力范圍;
e、試驗、檢驗標準及其他要求
2、本廠可根據客戶特定要求配置各類驅動裝置。
3、如由客戶提供確定的閥門類型和型號時,客戶應正確說明其型號的含義和要求,在供需雙方理解一致的條件下簽訂合同。
4、期貨、訂貨的客戶請先來電函詳細告訴所需的閥門型號、規格、數量以及交貨時間、地點,并按總的30%預定金或全額貨款及時匯入我廠帳戶,其余貨款待發貨前匯入,以便及時安排發貨。
訂單流程:
1、客戶采購清單傳真至021-33872143,或來電咨詢 021-33872141
2、收到客戶采購清單,為客戶提供閥門型號選型與報價(價格清單)。
3、具體商定:交貨期、特殊要求等事宜。
訂貨須知:
1、客戶如對產品有特殊要求,須在訂貨合同中提供以下說明:
|
|||||
|
|||||
2、本廠可根據客戶特定要求配置各類驅動裝置。
|
|||||
3、如由客戶提供確定的閥門類型和型號時,客戶應正確說明其型號的含義和要求,在供需雙方理解一致的條件下簽訂合同。
|
|||||
4、期貨、訂貨的客戶請先來電函詳細告訴所需的閥門型號、規格、數量以及交貨時間、地點,并按總的30%預定金或全額貨款及時匯入我廠賬戶, 其余貨款待發貨前匯入,以便及時安排發貨。
|
售中服務:
守信合同,及時供貨,隨時保持與客戶聯系。
對特殊或復制的產品,我廠安排技術人員對用戶進行產品使用、故障排除
售后服務:
1、“奇高”產品品質期為自出廠起12個月,實行“三包”服務(包退、包換、保修)。
2、產品在使用中我廠定期組織技術、質檢人員進行訪問,征詢用戶對產品質量、使用狀況、改進意見等方面的反饋,
以便進一步提高產品質量。
3、對用戶投訴質量問題,快速作出反應,售后服務人員在24-36小時(省外48小時)趕赴現場。
4、對售后服務,要求用戶填寫服務后的質量反饋信息表,并作出鑒定意見,以便提高“奇高”的服務質量。
聲明 |
|